Danh mục
Chưa phân loại
Máy chà sàn
Máy chà sàn – thảm Fiorentini
Máy chà sàn – thảm HiClean
Máy chà sàn Camry
Máy chà sàn ChaoBao
Máy chà sàn Supper Clean
Phụ kiện máy chà sàn
Máy hút bụi công nghiệp
Máy hút bụi Camry
Máy hút bụi CleanMaid
Máy hút bụi Clepro
Máy hút bụi Fiorentini
Máy hút bụi SANCOS
Máy hút bụi Supper Clean
Máy hút bụi topclean
Phụ kiện máy hút bụi
Shopping cart
0 items
-
0
₫
0
DANH MỤC SẢN PHẨM
Máy hút bụi HiClean
Máy hút bụi Supper Clean
Máy hút bụi topclean
Máy hút bụi Camry
Máy hút bụi Fiorentini
Máy chà sàn – thảm HiClean
Máy chà sàn Supper Clean
Máy chà sàn Camry
Máy chà sàn ChaoBao
Phụ kiện máy hút bụi
Phụ kiện máy chà sàn
DANH MỤC SẢN PHẨM
Máy hút bụi
Máy chà sàn
Hướng dẫn
Kinh nghiệm hay
Tin Tức
DANH MỤC
Home
/
Hệ thống lạnh công nghiệp là gì? Cấu tạo, nguyên lý hoạt động
/
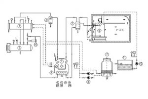
Đây là sơ đồ hệ thống làm lạnh công nghiệp
Đây là sơ đồ hệ thống làm lạnh công nghiệp
Đăng bởi :
adminvip
Tháng 4 19, 2022
Scroll
Website đang chạy thử nghiệm